何故システム導入に失敗するのか?(その2)
2025年10月15日
『旅するお荷物 vol.12』
大原 欽也
↓前号はこちら
何故システム導入に失敗するのか?(その1)
【何故目的はぼんやりなのか】
リプレイスのケースについて話をします。管理システムは日常業務を陰で支える裏方です。自律神経系なのです。よいシステムは自律神経系のように、動いていることを意識させません。本当はそれがなければ仕事が進まないのにもかかわらず。逆に悪いシステムはアラもでてスムーズな業務に時折クサビが打たれます。
よいシステムは動作を意識することが少ないので、ぼんやりとしかわからないのです。だから目的といわれてもぼんやりとなるのです。あなたは自分の自律神経系の調整機能を意識できますか。汗をかいて冷やそうとか、震えて温めようとか、運動したので鼓動を少し早めようとか、ご飯を食べたからインスリンを分泌しようとか…意識しなくても自律神経系が勝手にやってくれます、いや、意識しない方がいいくらいです。そうはいっても、長年使っていると業務内容のほうも変わってきて、日常的にやりにくさも感じることをあるはずです。そこで新システム導入の暁にはそこの改善を要求するのです。
ところが、それで本当に業務が効率化するかどうかわらないのは、先ほど述べた通りです。そうならないためには、個人の業務全体の流れを、さらに部署の業務全体の流れを、さらに連携する他部署との連携を視界に納めなくてはなりません。枝を見つつ木全体を眺める必要があります。そして人間の業務とシステムとの関わり合いとして把握し書き出さなくてはなりません。これを業務フローといっています。リプレイスではなく初めての導入でも基本は同様です。現状の業務フローを書き出し、そこからシステムにやらせる部分を決めることです。
【素人が作る業務フロー】
ベンダー(またはコンサルタント)がひととおり業務を調べたら、「とりあえずたたき台を作るので、それを見ながら検討しましょう」などということが多いです。彼らはあくまで親切心でいっているのです。なぜなら、他社の業務内容を把握してあげるのですから。
ということは、それはお断りしたほうがよいということです。一番わかっているのは自分たち(のはず)なのですから。それにベンダー製の場合、システムだけが強調されたものになりがちです。これは何につけても同じだと思います。設備導入でもシーケンス等のたたき台の提案は、いったん断るべきです。なぜなら、たたき台が基準になってしまい、そこから大きな変更ができなくなるからです。ならば自分たちで作るしかありません。なにもシステム屋が作るようなものである必要はないし、記号も自分たちがわかればよいのです。時間とともに誰がどのようなインプットをし、データやモノがどう変化して、どのようなアウトプットが出てくるのかを明らかにします。はじめはざっくりしたもので構わないと思います。見える化してみると、改めてこんな風になっていたのかが再確認できます。
よく見ると問題点も見えてきます。ポイントは人ではなくデータやモノの停滞が生じるところです。そこを短縮することが第一の効率化のターゲットです。これには、実務に精通する人が必要です。ベンダーではできません。特に机上作業ではなく実作業の現場では、実際の作業を見ながら評価します。また、業務の流れがすっきりしていない場合が見つかることもあります。データが行ったり来たりするなどが実際にあり得ます。
問題点が洗い出されてくると、あるべき姿がぼんやりと見えてきます。ぼんやりではいけないので、あるべき業務フローを作っていきます。また改善したい色々なアイデアも出てきます。例えば、倉庫のピッキングでの渋滞緩和の改善の場合、動線を整流したり棚を分割することは一般的ですが、それに加えてシステムで対応することもできるのではないか、なども盛り込んでいきます。実はこれ、私自身、提案しようとしてできなかったアイデアです。
そして、システムにやらせることと人間がやることの切り分けもできます。基準は、だれでもできるけれど負荷の大きい業務はシステムに任せて、本当にスキルが必要な部分は属人的業務とする、という切り分けがいいように思います。何でもかんでもシステムにやらせる、というのはよくないと思います。また、ここまでくると最初の方に述べた業務効率化の話などは、中身が変わっていたりします。
その上で作った業務フローのひな形の例を図表1に示します。実際に使用したものは提示できないので、一般的で単純な出荷をイメージして作ってみました。まずは、この程度から始めるほうが、共通理解が得られやすいいと思います。なので、このような資料を基にベンダーの一次スクリーニングをするのがいいかと思います。要はベンダー以前、システム以前に、自分の立ち位置をはっきりさせることが大切です。

【ベンダー選定】
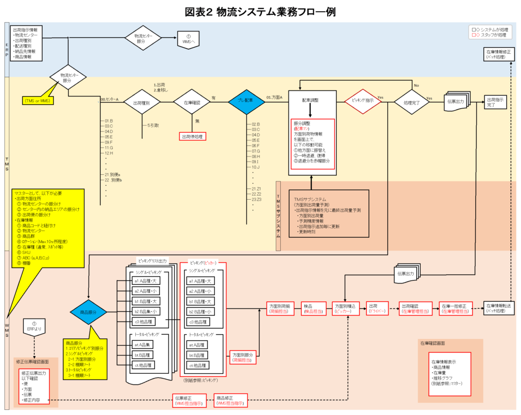
因みに最終的にベンダーに提出する業務フローは図表2(一部分)のようなものです。これも図表1に合わせて「作ったイメージです。この程度の我流の図でも理解してもらえます。

なお、業務フロー自体は、現状とあるべき姿の二部ですが、それ以外に、実際の業務内容と管理上の重点項目、そしてシステムで実現してほしい内容を、できるだけ具体的に示す資料があれば理解してもらいやすくなります。この資料を基にベンダーと話し合っているうちに、相性のいい相手を見つけられると思います。
前述の通り、コンサルタントを介在させると、会話がスムーズに進みやすいです。ユーザーとベンダーとは、話す言語が違うのではないかというぐらい、意思疎通が難しいことがあります。そういうこともあって、コンサルタントという通訳の存在はありがたいものです。とはいえ、コンサルタントに頼りすぎるのは禁物です。あくまで主体はユーザーであり、意味不明と感じた文章は納得するまで質問しましょう。そのうち、ベンダーも専門用語に頼ることをあきらめてくれます。
自分の経験を踏まえ改めて考えると、システム導入は設備導入と基本同じです。設備導入は設備部が担当ですが、製造部も徹底的にコミットします。それどころか構想段階では主体的に行動します。それなのに、なぜシステム導入はシステム屋に丸投げしてしまうのか。生産管理システムでさえ、そうなのです。結局、業務フロー作成は何をやっているかというと、現状の把握と改善策の立案です。己を知る過程とでもいいますか。
【まとめ】
物流なので輸送機関である自動車の喩えで締めくくります。前述の通りシステム導入では色々な業務効率化の個別要求を盛り込むことに終始したりします。これを自動車購入に例えると、最初にオプション装備をあれこれときめたけれど、車種は決めずにディーラーにお任せした状況です。順番が逆どころか最初がないのです。軽自動車を思い描いていたらトラックが来たようなことが起こるかもしれません。
思い描いた車種が業務フローに当たるように思います。近所の街乗りなので軽自動車とか、家族旅行するのでワゴン車とか、眺めたり磨いたりが好きなのでスポーツカーとか、をまず決めておくことです。それもディーラーに頼り切る事無く。
業務フロー(車種)の共有が基準となって互いの理解が深まります。相互理解が深まるとすっきりとしたシステムに仕上がる可能性が高まります。それはある意味互いの妥協の産物です。それでも使いやすいシステムになると思います。管理システムは企業の自律神経系であって、その異常は企業の生命維持を危うくするということを再認識したいものです。
メルマガは一方向の情報になりがちです。疑問やコメント等ありましたら、返信いただけると幸いです。
【出典元】
・日経コンピュータ:動かないコンピュータ
・田村昇平:御社のシステム発注はなぜ「ベンダー選び」で失敗するのか
・白川克他:システムを作らせる技術
・田村昇平:システム発注から導入までを成功させる90の鉄則